C3 Tech/Performance V8 Technical Info, Internal Engine, External Engine, Basic Tech and Maintenance for the C3 Corvette
Sponsored by:
Sponsored by:

1975 stingray hood switch

Thread Tools
 
Search this Thread
 
Old Feb 19, 2022 | 07:32 PM
  #1  
vics's Avatar
vics
Thread Starter
Heel & Toe
 
Joined: Oct 2021
Posts: 20
Likes: 2
From: S.W. Iowa
Default 1975 stingray hood switch


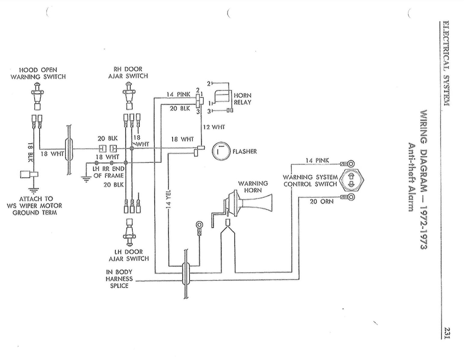
Good evening. I am sure someone here knows what this switch is for, if I were a betting man I would say alarm system. Had to quit working on it before I could trace wires. I have alarm system switch on left fender, I do not have a key for it, one of the wires off of it followed speedo cable under car and was cut off just past firewall, from earlier education on here, i thought I remembered reading that horn for alarm was in rear fender. Thanks in advance
Reply
Old Feb 19, 2022 | 08:29 PM
  #2  
Jud Chapin's Avatar
Jud Chapin
Race Director
Supporting Lifetime
20 Year Member
St. Jude 15 Year Donor
Liked
Community Favorite
 
Joined: Sep 2001
Posts: 10,560
Likes: 439
From: Wellington, FL
St. Jude Donor '11 thru '25
Default

The alarm horn is in the rear as you mention.

Reply
Old Feb 19, 2022 | 08:43 PM
  #3  
4-vettes's Avatar
4-vettes
Race Director
15 Year Member
Liked
Loved
Top Answer: 1
 
Joined: Nov 2006
Posts: 13,084
Likes: 7,703
From: Sunshine Coast, Queensland, Australia
2025 C3 of the Year Finalist - Modified
2024 C3 of the Year Finalist- Modified
2022 C3 of the Year Finalist - Modified
Cruise-In VIII Veteran
Default

Yup, sure is for the factory alarm! Set your alarm. (Turn key in left ft. fender) Open hood!
I know pretty primitive alarm. only go's off if you open a door or open the hood.
Reply
Old Feb 19, 2022 | 08:59 PM
  #4  
Peterbuilt's Avatar
Peterbuilt
Le Mans Master
15 Year Member
 
Joined: Aug 2006
Posts: 7,411
Likes: 1,551
From: mount holly NC
2025 c3 ('74-'82) of the Year Finalist - Unmodified
2019 C3 of Year Finalist (appearance mods)
Default






Reply
Old Feb 20, 2022 | 08:02 AM
  #5  
Jud Chapin's Avatar
Jud Chapin
Race Director
Supporting Lifetime
20 Year Member
St. Jude 15 Year Donor
Liked
Community Favorite
 
Joined: Sep 2001
Posts: 10,560
Likes: 439
From: Wellington, FL
St. Jude Donor '11 thru '25
Default

Alarm key set is available...

https://www.zip-corvette.com/70l-77e...ch-w-keys.html
Reply
Old Feb 20, 2022 | 08:37 AM
  #6  
vics's Avatar
vics
Thread Starter
Heel & Toe
 
Joined: Oct 2021
Posts: 20
Likes: 2
From: S.W. Iowa
Default

Thanks everyone. So it appears there is no ignition disable or lights involved, can all of this be removed except for switch in fender without affecting any other systems. I have no need for alarm system and there is not much stock on car anymore, just trying to clean up wiring in engine compartment which a lot of has been hacked. simpler is better in my mind. Once again thanks for the help.
Reply
Old Feb 20, 2022 | 08:43 AM
  #7  
'75's Avatar
'75
Le Mans Master
15 Year Member
Liked
Loved
Community Favorite
 
Joined: Dec 2007
Posts: 6,422
Likes: 591
From: McHenry Illinois
Default

Yes, it can be removed, in fact I had the hole covered when the car was painted.
Reply

Get notified of new replies

To 1975 stingray hood switch





All times are GMT -4. The time now is 09:13 PM.

story-0
5 Reasons to Upgrade to an LS6-Powered Corvette; 5 Reasons to Stay LT2

Slideshow: Should you buy a 2020-2026 Corvette or wait for 2027?

By Michael S. Palmer | 2026-04-22 10:08:58


VIEW MORE
story-1
2027 Corvette vs The World: Every C8 vs Its Closest Competitor

Slideshow: 2027 Corvette lineup vs the world.

By Joe Kucinski | 2026-04-24 16:12:42


VIEW MORE
story-2
10 Most Common Corvette Problems of the Last 20 Years!

Slideshow: 10 major Corvette problems from the last 20 years.

By Joe Kucinski | 2026-04-14 16:37:05


VIEW MORE
story-3
5 MOST and 5 LEAST Popular Corvette Model Years in History!

Slideshow: 5 most and least popular Corvette model years.

By Joe Kucinski | 2026-04-08 13:25:01


VIEW MORE
story-4
2027 Corvette Buyer's Guide: Everything You Need to Know!

Slideshow: 2027 Corvette buyer's guide

By Joe Kucinski | 2026-04-17 16:41:08


VIEW MORE
story-5
10 Things C8 Corvette Owners Hate (But Won't Tell You)

Slideshow: 10 things C8 Corvette owners hate, but won't tell you.

By Joe Kucinski | 2026-04-01 18:36:07


VIEW MORE
story-6
10 Best Corvettes Coming to Barrett-Jackson Palm Beach 2026!

Slideshow: Should you add one of these incredible Corvettes to your garage?

By Brett Foote | 2026-04-01 18:14:05


VIEW MORE
story-7
Every Corvette Grand Sport Explained! (C2, C4, C6, C7, & C8)

Slideshow: Every Corvette Grand Sport explained

By Joe Kucinski | 2026-03-26 07:13:44


VIEW MORE
story-8
Grand Sport & Grand Sport X Launch Alongside All-New 535hp LS6 V8!

Slideshow: Breaking down the 2027 Grand Sport, Grand Sport X, Stingray, and LS6 V8.

By Michael S. Palmer | 2026-03-26 13:48:45


VIEW MORE
story-9
5 Reasons Bad Drivers Crash & 5 Ways to Avoid a Costly Mistake!

Slideshow: 5 reasons bad drivers crash sports cars & 5 ways to avoid a costly shame!

By Joe Kucinski | 2026-03-25 16:32:55


VIEW MORE