C5 Tech Corvette Tech/Performance: LS1 Corvette Technical Info, Internal Engine, External Engine, Tech Topics, Basic Tech, Maintenance, How to Remove & Replace
Sponsored by:
Sponsored by:

Many codes no crank after sitting for a year.

Thread Tools
 
Search this Thread
 
Old Mar 10, 2025 | 07:00 PM
  #1  
_Nick_'s Avatar
_Nick_
Thread Starter
Advanced
All Eyes On Me
 
Joined: Oct 2016
Posts: 64
Likes: 9
Default Many codes no crank after sitting for a year.

Hello forum members. I have been reading every thread I can find with no luck so far. My car had to sit undriven for a year during the divorce. I have it now. In December when I got the judges permission to take possession of it it fired up and ran fine. Then, at the orders of the judge, I could not drive it until today(Yay me).

It's a 2004 Base model with some mods. Everything worked last time I drove it. I used to drive it everyday with the current mods for years.

I had the battery out and on a trickle charger. I have tried two batteries, both keys (black with resistors from GM) and a new ignition.
Battery terminals are clean and tight.
Throttle body is cleaned with throttle body fluid and verified it moved with the gas pedal movement.
I cleaned the grounds under the hood (3 locations)
All power in the cabin works.
Steering wheel is not locked
Security light flashes when I remove the key
When the key is inserted I can hear a click from the in-cabin fuse panel.
All fuses seem good and I even swapped the J-Case fuses (relays) under the hood from the lights and the starter to make sure it worked.
Tapping the starter did not help.

I used the dash to read codes and here's what I discovered (to my dismay):
10-PCM No codes
28-TCS No codes
38-RDT 2 codes
B2795 H C
U1000 H
40-BCM
B0423 H
B0502 H
B0503 H
B0507 H
B0508 H
B2482 H
B2587 H
B2588 H
B2592 H
B2593 H
B2723 H
U1096 H
U1016 H
B0090 H C
60-IPC No codes
80-Radio No codes
99 HVAC
B0338 H C
B0446 H
HO-LDCM
B2282 H
B2286 H
B2284 H
U1064 H
U1016 H
H1-RDCM
B2283 H
B2287 H
B2285 H
U1064 H
U1016 H
H6-SCM
B0851 H
B0856 H
U1160 H
BO-RFA No codes

I'm really stumped here. I really want to drive it, as you might imagine. What should I try next? I have tools. I have a HPTuner subscription but I don't have a windows laptop anymore and Parallels on my Mac wont open after an OS update. I'll buy a cheap windows laptop if needed.
Reply
Old Mar 10, 2025 | 07:55 PM
  #2  
C5 Diag's Avatar
C5 Diag
Moderator, Tech Contributor
Supporting Lifetime Gold
10 Year Member
Veteran: Air Force
Liked
Community Favorite
 
Joined: Sep 2013
Posts: 15,308
Likes: 3,924
From: Cape Coral, Florida
Default

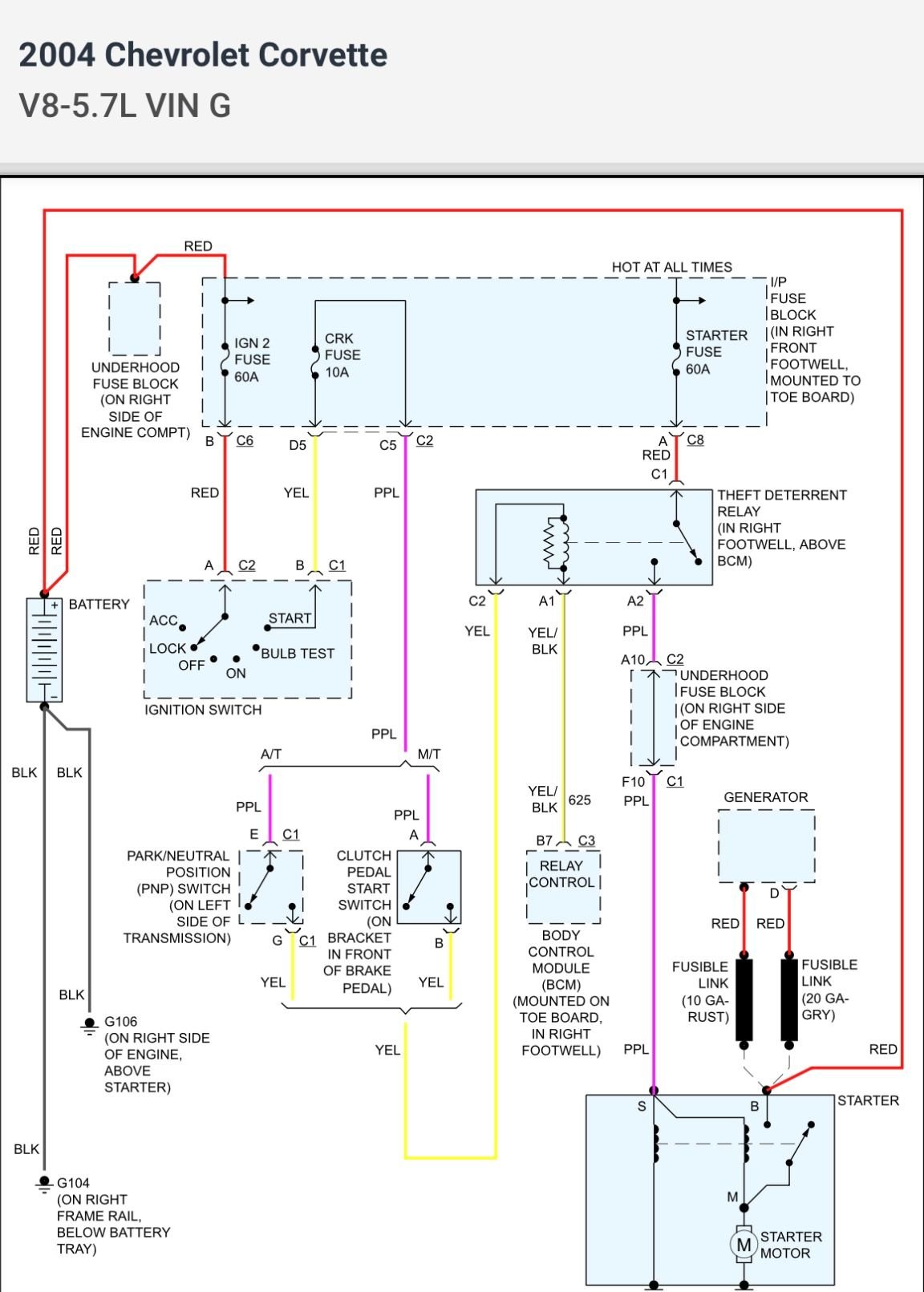
Here is your wiring diagram for your starting system…do you have a 12 volt test light and can you follow this wiring from the battery down to the BCM and on the load side from the starter fuse down to the starter ??…unfortunately we can’t diagnose this for you…HP Tuners probably won’t help you here and there are no trouble codes you posted that will keep the car from starting.




Last edited by C5 Diag; Mar 10, 2025 at 10:06 PM.
Reply
Old Mar 10, 2025 | 09:54 PM
  #3  
Ltngdrvr's Avatar
Ltngdrvr
Burning Brakes
Community Builder
Liked
Loved
Community Favorite
 
Joined: Sep 2022
Posts: 1,195
Likes: 871
Default

You installed a new battery, or a used one when you swapped batteries?
I would have the battery load tested, voltage won't tell battery health, and computer controlled cars are super sensitive to a bad battery.
Reply
Old Mar 10, 2025 | 11:15 PM
  #4  
_Nick_'s Avatar
_Nick_
Thread Starter
Advanced
All Eyes On Me
 
Joined: Oct 2016
Posts: 64
Likes: 9
Default

I have a both a test light and a multimeter. Both batteries are used, but seem to hold a good charge. I can take them to Oreilley's to have them tested.
Reply
Old Mar 11, 2025 | 12:46 AM
  #5  
Ltngdrvr's Avatar
Ltngdrvr
Burning Brakes
Community Builder
Liked
Loved
Community Favorite
 
Joined: Sep 2022
Posts: 1,195
Likes: 871
Default

Originally Posted by _Nick_
I have a both a test light and a multimeter. Both batteries are used, but seem to hold a good charge. I can take them to Oreilley's to have them tested.
I would use the multimeter for circuit testing, and yes, get the batteries load tested.
Reply
Old Mar 11, 2025 | 02:40 PM
  #6  
_Nick_'s Avatar
_Nick_
Thread Starter
Advanced
All Eyes On Me
 
Joined: Oct 2016
Posts: 64
Likes: 9
Default

I took the battery to Oreilley's and the load test failed. I bought a new battery. Still no crank. Is there a way to test the starter in the car without having someone in the drivers seat?
Reply
Old Mar 11, 2025 | 04:00 PM
  #7  
mmartinez's Avatar
mmartinez
Melting Slicks
15 Year Member
Active Streak: 30 Days
Active Streak: 60 Days
Liked
 
Joined: Sep 2008
Posts: 3,117
Likes: 793
From: Espanola New Mexico
Default

Yes you can test the starter without someone in the driver's seat. Turn the key to the run position and make absolutely sure the car is in Park or neutral and jumper between the red and violet wires at the TDR socket. The TDR is located above the BCM in the passenger footwell area and has four wires. The four wires are red, violet, yellow, and yellow with a black strip. The TDR is the relay that sends power to energize the starter solenoid, the violet wire is the one that connects to the starter solenoid.
Reply
Old Mar 11, 2025 | 04:27 PM
  #8  
_Nick_'s Avatar
_Nick_
Thread Starter
Advanced
All Eyes On Me
 
Joined: Oct 2016
Posts: 64
Likes: 9
Default

Thank you. I didn't want to cause more issues playing electrician so I took the starter out and took it to Oreilley's to have it tested. It passed. When removing it I noticed the power connection, where the cable goes onto the threaded stud, the bolt wasn't even finger tight. God I hope if I put the starter back in it will start. Unfortunately I have to go to work so It's going to have to wait until tomorrow.

Side note, getting the starter off in a parking lot is a major pain in the butt. I have ramps but wiggling the passenger side headers around made this job take way longer than it should have. I don't know how I ever got these headers in to begin with it seems like there to big to ever come out.
Reply
Corvette Stories

The Best of Corvette for Corvette Enthusiasts

story-0

2027 Corvette vs The World: Every Model vs Closest Competitor

 Joe Kucinski
story-1

10 Most Common Corvette Problems of the Last 20 Years!

 Joe Kucinski
story-2

5 MOST and 5 LEAST Popular Corvette Model Years in History!

 Joe Kucinski
story-3

2027 Corvette Buyer's Guide: Everything You Need to Know!

 Joe Kucinski
story-4

10 Things C8 Corvette Owners Hate (But Won't Tell You)

 Joe Kucinski
story-5

10 Best Corvettes Coming to Barrett-Jackson Palm Beach 2026!

 Brett Foote
story-6

Every Corvette Grand Sport Explained! (C2, C4, C6, C7, & C8)

 Joe Kucinski
story-7

Grand Sport & Grand Sport X Launch Alongside All-New 535hp LS6 V8!

 Michael S. Palmer
story-8

5 Reasons Bad Drivers Crash & 5 Ways to Avoid a Costly Mistake!

 Joe Kucinski
story-9

7 Bolt-On Upgrades From Extreme Online Store to Level Up Your C6 Corvette

 Pouria Savadkouei
Old Mar 11, 2025 | 04:57 PM
  #9  
_Nick_'s Avatar
_Nick_
Thread Starter
Advanced
All Eyes On Me
 
Joined: Oct 2016
Posts: 64
Likes: 9
Default

Originally Posted by C5 Diag
Here is your wiring diagram for your starting system…do you have a 12 volt test light and can you follow this wiring from the battery down to the BCM and on the load side from the starter fuse down to the starter ??…unfortunately we can’t diagnose this for you…HP Tuners probably won’t help you here and there are no trouble codes you posted that will keep the car from starting.



I wanted to say "thank you" for posting this. I didn't see it until today. I will use this for troubleshooting tomorrow, or perhaps tonight after work if it's not raining.
Reply
Old Mar 11, 2025 | 06:37 PM
  #10  
VetinaVette's Avatar
VetinaVette
Racer
10 Year Member
Veteran: Air Force
 
Joined: Apr 2011
Posts: 428
Likes: 25
From: Tulsa OK
Default

I had a similar issue concerning hearing a click but wouldn't start. I also followed the same process of keeping the battery fully charged but it yielded the same result.

It turned out my starter wires were severly corroded and gunked up in a couple of areas. Check everywhere they connect .
Reply
Old Mar 12, 2025 | 12:03 AM
  #11  
mmartinez's Avatar
mmartinez
Melting Slicks
15 Year Member
Active Streak: 30 Days
Active Streak: 60 Days
Liked
 
Joined: Sep 2008
Posts: 3,117
Likes: 793
From: Espanola New Mexico
Default

The car should start after cleaning and tightening the cables on the starter solenoid terminal. If the car doesn't crank over and start, you should make sure the TDR clicks when you turn the key to the start position of the ignition switch.
Reply
Old Mar 12, 2025 | 12:33 AM
  #12  
_Nick_'s Avatar
_Nick_
Thread Starter
Advanced
All Eyes On Me
 
Joined: Oct 2016
Posts: 64
Likes: 9
Default

Thank you guys. I was reading a thread about the TDR today on my break. I got off work and put the car back together (in the rain). Man, that short starter bolt is a major pain in the butt. I had to use a mirror to get it lined up because my headers were in the way, that, and I couldn't jack up the car high enough to get my head directly below it. It was a good excuse to buy a headlamp.

I hope to got it starts. It's 9:30pm and I don't want to try starting it because if it doesn't start I'll dwell on it all night, and, its loud enough that I don't want to annoy the apartment complex. I try to be a good tenant and after all it's catless.
Reply
Old Mar 12, 2025 | 11:43 PM
  #13  
_Nick_'s Avatar
_Nick_
Thread Starter
Advanced
All Eyes On Me
 
Joined: Oct 2016
Posts: 64
Likes: 9
Default

Great news! The car starts, runs, and even restarted twice today. I think the loose nut, and dirty contacts were to blame. I took some light sandpaper to all the grounds under the hood and to the starter cables. I also cleaned them off. They were pretty nasty. Turned my hands black.

The dash says service vehicle soon. I have rented a bay to perform an oil change this weekend. I think I might get the alternator tested tomorrow as it says "Charging system fault" as well. I also need to run the last 1/8th tank of gas as it's probably three years old. The wipers sound terrible so I picked some new ones and I'll change them tomorrow at the car wash so I don't get rained on. I'll probably wash it in the bay I rented too. I Opti-Coated it in 2016. I want to clay it and put some Collinite on it.
Reply
Old Mar 13, 2025 | 07:58 AM
  #14  
leadfoot4's Avatar
leadfoot4
Team Owner
20 Year Member
Active Streak: 60 Days
Active Streak: 90 Days
Community Builder
 
Joined: May 2001
Posts: 87,294
Likes: 1,579
From: Western NY
Default

Originally Posted by _Nick_
Great news! The car starts, runs, and even restarted twice today. I think the loose nut, and dirty contacts were to blame. I took some light sandpaper to all the grounds under the hood and to the starter cables. I also cleaned them off. They were pretty nasty.

I want to clay it and put some Collinite on it.
On the trouble shooting. And Collinite......there's a "blast from my past"!! I used to use that product on all of my cars, in the 70s and 80s. Great shine and protection, but quite the chore to buff off.
Reply
Old Mar 13, 2025 | 05:21 PM
  #15  
mmartinez's Avatar
mmartinez
Melting Slicks
15 Year Member
Active Streak: 30 Days
Active Streak: 60 Days
Liked
 
Joined: Sep 2008
Posts: 3,117
Likes: 793
From: Espanola New Mexico
Default

The charging system fault may be a product of the loose wiring connections at the starter solenoid, it may clear on its own. If the alternator tests bad it would be better to have it rebuild if there is anybody that does that, if you replace the alternator make absolutely sure that you get the exact same replacement if not you will continue to have the charge system fault.
Reply
Old Mar 14, 2025 | 10:32 AM
  #16  
CJL64's Avatar
CJL64
Instructor
Community Builder
Liked
Loved
Community Favorite
 
Joined: May 2024
Posts: 155
Likes: 54
From: New Jersey, USA
Default

Great thread! When I read the battery cable was loose on the solenoid, I woulda put my money on that. Doing all that on the ground in the rain... Cheers!
Reply
Old Mar 15, 2025 | 09:29 PM
  #17  
_Nick_'s Avatar
_Nick_
Thread Starter
Advanced
All Eyes On Me
 
Joined: Oct 2016
Posts: 64
Likes: 9
Default

Well ****. I did the oil change today and now the car won't start. I was able to push start it. I guess I know what I have to do Sunday. I am still getting the "Service vehicle soon" warning. I think I am going to unplug the PCM (battery first) and clean the terminals. I am also getting the "charging system fault" warning still.


Reply

Get notified of new replies

To Many codes no crank after sitting for a year.

Old Mar 16, 2025 | 11:51 AM
  #18  
mmartinez's Avatar
mmartinez
Melting Slicks
15 Year Member
Active Streak: 30 Days
Active Streak: 60 Days
Liked
 
Joined: Sep 2008
Posts: 3,117
Likes: 793
From: Espanola New Mexico
Default

By no start you mean the car won't crank over right? The PCM has absolutely nothing to do with the car not cranking over. If you are proficient with a DVM you can troubleshoot the no crank problem following the electrical diagram that was posted earlier. You can also bridge the red and violet wires at the TDR making absolutely sure the car is in Park or neutral, and finally can you hear the TDR click on when you turn the key to the start position of the Ignition switch? The bridging of the red and violet wires will determine if the control side of the starter circuit is at fault or is it the starter or power to the starter.
Reply
Old Mar 16, 2025 | 12:06 PM
  #19  
_Nick_'s Avatar
_Nick_
Thread Starter
Advanced
All Eyes On Me
 
Joined: Oct 2016
Posts: 64
Likes: 9
Default

Thank you. I will try and troubleshoot that today. The car does not crank. When I turn the key over all I get is silence. When I insert the key I hear a click from the passenger side fuse box. I assume that's the car acknowledging the pill in the key.

I was planning on cleaning the PCM in effort to get rid of the charging system fault warning. The alternator is putting out roughly 13-14 volts according to the dash.

EDIT: Troubleshooting. When I turn the key to the ON position the aluminum box in the passenger side clicks twice. (That's the BCM is this correct?) When I turn the key to the OFF position the #37 relay clicks twice.

Still troubleshooting...



Soooooo, is this unplugged pigtail the TDR? Becauuuuuuuse I know I didn't unplug it. However, my ex wife had removed the floormat and fuse box lid.

I have 12 volts to one of the two orange wires in the TDR pigtail...

The TDR clicks twice when I turn the key to the ON position. I verified this by feeling it click with my fingers on it when I turned the key.

Okkkkkkkkkkkkkkkkay. I was wrong. The theft deterrent relay is on the left. What's the plug on the right?

I jumped the red and violet wires on the TDR and the car started! So I assume this means I have a bad relay?

Last edited by _Nick_; Mar 16, 2025 at 01:54 PM.
Reply
Old Mar 16, 2025 | 01:43 PM
  #20  
mmartinez's Avatar
mmartinez
Melting Slicks
15 Year Member
Active Streak: 30 Days
Active Streak: 60 Days
Liked
 
Joined: Sep 2008
Posts: 3,117
Likes: 793
From: Espanola New Mexico
Default

There is more than one relay above the BCM, the TDR socket should have four wires a red,violet, two yellow wires one of the yellow wires will have a black strip. The red is battery power always hot, the violet runs down to the starter solenoid, solid yellow is +12 volts for the relay coil and yellow black strip wire is -12 volts or ground to the other side of the relay coil provided by the BCM.
Reply



All times are GMT -4. The time now is 01:52 AM.

story-0
2027 Corvette vs The World: Every Model vs Closest Competitor

Slideshow: 2027 Corvette lineup vs the world.

By Joe Kucinski | 2026-04-20 17:58:41


VIEW MORE
story-1
10 Most Common Corvette Problems of the Last 20 Years!

Slideshow: 10 major Corvette problems from the last 20 years.

By Joe Kucinski | 2026-04-14 16:37:05


VIEW MORE
story-2
5 MOST and 5 LEAST Popular Corvette Model Years in History!

Slideshow: 5 most and least popular Corvette model years.

By Joe Kucinski | 2026-04-08 13:25:01


VIEW MORE
story-3
2027 Corvette Buyer's Guide: Everything You Need to Know!

Slideshow: 2027 Corvette buyer's guide

By Joe Kucinski | 2026-04-17 16:41:08


VIEW MORE
story-4
10 Things C8 Corvette Owners Hate (But Won't Tell You)

Slideshow: 10 things C8 Corvette owners hate, but won't tell you.

By Joe Kucinski | 2026-04-01 18:36:07


VIEW MORE
story-5
10 Best Corvettes Coming to Barrett-Jackson Palm Beach 2026!

Slideshow: Should you add one of these incredible Corvettes to your garage?

By Brett Foote | 2026-04-01 18:14:05


VIEW MORE
story-6
Every Corvette Grand Sport Explained! (C2, C4, C6, C7, & C8)

Slideshow: Every Corvette Grand Sport explained

By Joe Kucinski | 2026-03-26 07:13:44


VIEW MORE
story-7
Grand Sport & Grand Sport X Launch Alongside All-New 535hp LS6 V8!

Slideshow: Breaking down the 2027 Grand Sport, Grand Sport X, Stingray, and LS6 V8.

By Michael S. Palmer | 2026-03-26 13:48:45


VIEW MORE
story-8
5 Reasons Bad Drivers Crash & 5 Ways to Avoid a Costly Mistake!

Slideshow: 5 reasons bad drivers crash sports cars & 5 ways to avoid a costly shame!

By Joe Kucinski | 2026-03-25 16:32:55


VIEW MORE
story-9
7 Bolt-On Upgrades From Extreme Online Store to Level Up Your C6 Corvette

Slideshow: Check out these easy-to-install upgrades from Extreme Online Store that reshape the look and feel of the C6 Corvette.

By Pouria Savadkouei | 2026-03-23 17:00:27


VIEW MORE