Audio/Electronics Stereo System Installation Info, Amplifiers, Subwoofers, Radar Detectors, Police Scanners, and CB Radios for the Corvette
Sponsored by:
Sponsored by: Innova

PAC Issues...

Thread Tools
 
Search this Thread
 
Old Feb 2, 2010 | 03:16 PM
  #21  
markcz's Avatar
markcz
Tech Contributor
20 Year Member
Conversation Starter
All Eyes On Me
 
Joined: May 2003
Posts: 7,035
Likes: 134
From: North Augusta, SC
Default

Originally Posted by pentavolvo
with pacaddvet1 there is no wire that matches up to it. you splice a wire from the pac to the dark green oem turn on wire and then on the other side of the pac it gives u a blue wire to hook to ur turn on wire.
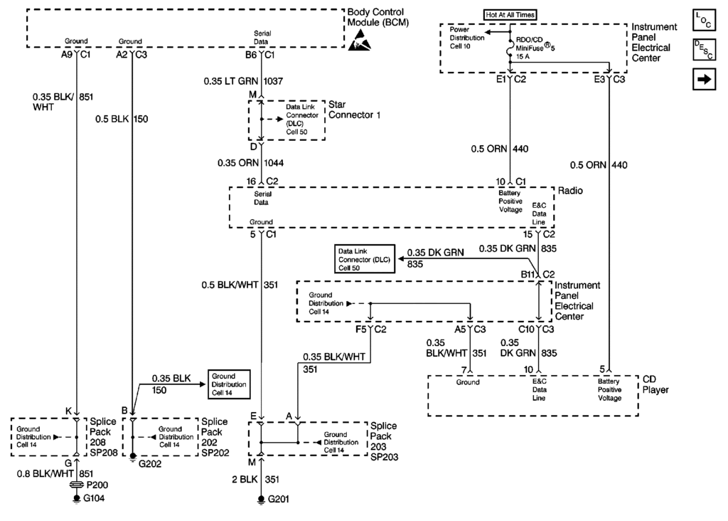
The PAC harness connects between the radio and the oem plug. The green pin 8 wire is on the oem plug. There MUST be a wire in the PAC harness that lines up to the green wire at pin 8, or pin 8 will NEVER get powered. I'm just suggesting that he taps the wire in that harness (white?) and goes straight to the amp trigger with it, that way the pac box will be bypassed, along with several possible bad connection points.

If he only has 6v on the green wire with the pac harness installed, but everything works fine with the pac harness removed, maybe the harness has issues.

Rossi,
Can you check for 12v on the orange wires I mentioned in FAQ post #9? The green wire pulls in a relay, which then supplies a fused 12v to the door subs on those orange wires.
Reply
Old Feb 2, 2010 | 05:07 PM
  #22  
Rossi396's Avatar
Rossi396
Thread Starter
Pro
20 Year Member
Conversation Starter
All Eyes On Me
 
Joined: Oct 2005
Posts: 548
Likes: 0
From: Pittsburgh PA
Default

Yes. I'll do this tomorrow. In FAQ post # 9, there are several links that aren't active. Could you PM them to me or reply with the links here? Thanks...

By the way, Penta mentioned and I think I've seen the schematic that shows the antenna was on pin 8 of the radio harness. Does not having an antenna mean anything here...? (FRC).


"Can you check for 12v on the orange wires I mentioned in FAQ post #9? The green wire pulls in a relay, which then supplies a fused 12v to the door subs on those orange wires..."
Reply
Old Feb 2, 2010 | 05:58 PM
  #23  
markcz's Avatar
markcz
Tech Contributor
20 Year Member
Conversation Starter
All Eyes On Me
 
Joined: May 2003
Posts: 7,035
Likes: 134
From: North Augusta, SC
Default

Originally Posted by Rossi396
Yep. That's the one. 8 pins over from the left side of the harness, looking INTO the radio...
Just to be 100% sure, the green wire you're using has two empty pins on either side of it, right?

Originally Posted by Rossi396
In FAQ post # 9, there are several links that aren't active. Could you PM them to me or reply with the links here? Thanks...

By the way, Penta mentioned and I think I've seen the schematic that shows the antenna was on pin 8 of the radio harness. Does not having an antenna mean anything here...?
All of the C5 schematics are HERE.

The green wire is supplied 12v from the radio, look at schem 2 to see everything it feeds. Not having a load shouldn't matter, the radio would still be putting out 12v.

If I was there, I'm sure I would either have you working properly or be able to pinpoint the exact problem in under 10 minutes. You need to figure out what voltage your radio is putting out on the rap wire. If it were me, I'd cut the white? wire in the pac harness and see what the voltage is. If you have 12v, that would point to a short somewhere on your green wire, in which case I'd just connect the amp trigger wire to the white? wire (coming directly out of the radio on the pac harness) and call it done.
Reply
Old Feb 2, 2010 | 11:35 PM
  #24  
pentavolvo's Avatar
pentavolvo
Le Mans Master
15 Year Member
 
Joined: Nov 2004
Posts: 8,718
Likes: 20
From: Dyer IN
Cruise-In IX Veteran
Default

Originally Posted by markcz
The PAC harness connects between the radio and the oem plug. The green pin 8 wire is on the oem plug. There MUST be a wire in the PAC harness that lines up to the green wire at pin 8, or pin 8 will NEVER get powered. I'm just suggesting that he taps the wire in that harness (white?) and goes straight to the amp trigger with it, that way the pac box will be bypassed, along with several possible bad connection points.

If he only has 6v on the green wire with the pac harness installed, but everything works fine with the pac harness removed, maybe the harness has issues.

Rossi,
Can you check for 12v on the orange wires I mentioned in FAQ post #9? The green wire pulls in a relay, which then supplies a fused 12v to the door subs on those orange wires.

the pac harness only plugs into the smaller plug running to the BSP not the main plug where the remote is, you actually splice the wire into there.
Reply
Old Feb 3, 2010 | 06:27 AM
  #25  
Rossi396's Avatar
Rossi396
Thread Starter
Pro
20 Year Member
Conversation Starter
All Eyes On Me
 
Joined: Oct 2005
Posts: 548
Likes: 0
From: Pittsburgh PA
Default

Thanks, Greg:

I PM'd Mark about that yesterday. Heading to the shop now to try and get this figured out...

I'll let you know how it goes.

Rossi
Reply
Old Feb 3, 2010 | 08:22 AM
  #26  
Rossi396's Avatar
Rossi396
Thread Starter
Pro
20 Year Member
Conversation Starter
All Eyes On Me
 
Joined: Oct 2005
Posts: 548
Likes: 0
From: Pittsburgh PA
Default

Quick update in case anyone is online...

Bose system fronts and RAP work flawlessly with the PAC disconnected! Also there is ONLY 6 volts to the dark green wire at pin 8. There are two other wires on the black plug (link from Penta above) that show 12 Volts. I think they are pin # 10 (brown) and pin # 8 (purple). If you're looking INTO the radio, they'd be #'s 1 and 3 on the top black plug...

I'm not even going to try the new box because I don't think it's the problem! Is ther ANY way that a hardtop / Z06 could be wired differently than a Vert.' / Coupe??? I'm wondering if I should tap one of the other 12 volt wires that I mentioned above...

Rossi

Last edited by Rossi396; Feb 3, 2010 at 09:12 AM.
Reply
Old Feb 3, 2010 | 10:13 AM
  #27  
Rossi396's Avatar
Rossi396
Thread Starter
Pro
20 Year Member
Conversation Starter
All Eyes On Me
 
Joined: Oct 2005
Posts: 548
Likes: 0
From: Pittsburgh PA
Default Fixed...!

And no, I don't believe it was "operator error!"

Hooked the PAC back up and used the purple wire I mentioned earlier. I checked the brown and purple with a volt meter and saw that the purple lost voltage a few seconds after the car was shut off. (Brown stayed hot). Amp turns on, all controls work, and I have RAP!!

Now, can someone please explain to me WTF happened? I've looked through the schematics that Mark sent yesterday and I can't even FIND a purple wire! (Maybe I'm missing something)...

Regardles...It's done. I'm putting it back together now and I'll post up the pics I took of the progress later today or tomorrow.

Thanks to everyone who helped...

Regards,

Rossi

Last edited by Rossi396; Mar 22, 2010 at 09:19 PM.
Reply
Old Feb 3, 2010 | 12:29 PM
  #28  
pentavolvo's Avatar
pentavolvo
Le Mans Master
15 Year Member
 
Joined: Nov 2004
Posts: 8,718
Likes: 20
From: Dyer IN
Cruise-In IX Veteran
Default

maybe on FRCs it was a different color or something
Reply
Corvette Stories

The Best of Corvette for Corvette Enthusiasts

story-0

150 hp to 1,250 hp: Every Corvette Generation Compared by the Specs That Matter

 Joe Kucinski
story-1

8 Coolest Corvette Pace Cars (and Replicas) of All Time

 Verdad Gallardo
story-2

Top 10 Corvette Engines RANKED by Peak Torque (70+ Years of Muscle!)

 Joe Kucinski
story-3

Corvette ZR1X Will Be Pacing the Indy 500, And Could Probably Race, Too!

 Verdad Gallardo
story-4

Top 10 Corvettes Coming to Mecum Indy 2026!

 Brett Foote
story-5

Top 10 C9 Corvette MUST-HAVES to Fix These C8 Generation Flaws!

 Michael S. Palmer
story-6

10 Revolutionary 'Corvette Firsts' Most People Don't Know

 Joe Kucinski
story-7

5 Reasons to Upgrade to an LS6-Powered Corvette; 5 Reasons to Stay LT2

 Michael S. Palmer
story-8

2027 Corvette vs The World: Every C8 vs Its Closest Competitor

 Joe Kucinski
story-9

10 Most Common Corvette Problems of the Last 20 Years!

 Joe Kucinski
Old Feb 3, 2010 | 01:20 PM
  #29  
Rossi396's Avatar
Rossi396
Thread Starter
Pro
20 Year Member
Conversation Starter
All Eyes On Me
 
Joined: Oct 2005
Posts: 548
Likes: 0
From: Pittsburgh PA
Default

That's what I'm thinking, Greg. And I still keep thinking it might be something to do with the antenna. I spent a day and a half and countless hours on the phone with Sonic Electronix and Peripheral and it turns out the directions may be wrong for the car! Not to mention another $45.00 for a replacement unit and $38.00 to ship it overnight!

Have the bass boost on now and all other settings as you suggested...Sounds awesome!

Rossi

Originally Posted by pentavolvo
maybe on FRCs it was a different color or something
Reply
Old Feb 3, 2010 | 09:21 PM
  #30  
markcz's Avatar
markcz
Tech Contributor
20 Year Member
Conversation Starter
All Eyes On Me
 
Joined: May 2003
Posts: 7,035
Likes: 134
From: North Augusta, SC
Default

PURPLE

I'm glad you finally got it working, but after looking through ALL of the available C5 schematics, there isn't even supposed to be anything purple, not on C1, not anywhere I did find a few 'base' prints to go with the 'Bose' prints I posted in the FAQ, I'll get them added, but they don't show a purple wire either.

Now go for a drive and enjoy that new setup, you've earned it
Reply
Old Feb 7, 2010 | 05:01 PM
  #31  
Bill Curlee's Avatar
Bill Curlee
Tech Contributor
Supporting Lifetime Gold
Veteran: Navy
25 Year Member
Liked
Community Favorite
 
Joined: Dec 1999
Posts: 32,910
Likes: 2,402
From: Anthony TX
CI 6,7,8,9,11 Vet
St. Jude Donor '08
Default

Originally Posted by Rossi396
And no, I don't believe it was "operator error!"

Hooked the PAC back up and used the purple wire I mentioned earlier. I checked the brown and purple with a volt meter and saw that the purple lost voltage a few seconds after the car was shut off. (Brown stayed hot). Amp turns on, all controls work, and I have RAP!!

Now, can someone please explain to me WTF happened? I've looked through the schematics that Mark sent yesterday and I can't even FIND a purple wire! (Maybe I'm nissing something)...

Regardles...It's done. I'm putting it back together now and I'll post up the pics I took of the progress later today or tomorrow.

Thanks to everyone who helped...

Regards,

Rossi
Glad you got it straightened out. I looked up RAP and it is generated in the components thru the BCM serial data buss. The BCM tells each RAP controlled component to stay on for the RAP time period.

Reply
Old Feb 10, 2010 | 03:17 PM
  #32  
lucky131969's Avatar
lucky131969
Tech Contributor
15 Year Member
Active Streak: 30 Days
Community Builder
Liked
 
Joined: Jan 2007
Posts: 19,358
Likes: 1,127
From: Dyer, IN
Default

Originally Posted by pentavolvo
I'm certainly no audio expert, the pinouts(as labeled) appear to be reversed.
Reply




All times are GMT -4. The time now is 05:10 PM.

story-0
150 hp to 1,250 hp: Every Corvette Generation Compared by the Specs That Matter

Slideshow: From C1 to C8 we compare every Corvette generation by the numbers.

By Joe Kucinski | 2026-05-12 16:54:12


VIEW MORE
story-1
8 Coolest Corvette Pace Cars (and Replicas) of All Time

Slideshow: Some Corvette pace cars became collectible legends, while others perfectly captured the look and attitude of their era.

By Verdad Gallardo | 2026-05-11 09:50:51


VIEW MORE
story-2
Top 10 Corvette Engines RANKED by Peak Torque (70+ Years of Muscle!)

Slideshow: Ranking the top 10 Corvette engines by torque output.

By Joe Kucinski | 2026-05-05 11:58:09


VIEW MORE
story-3
Corvette ZR1X Will Be Pacing the Indy 500, And Could Probably Race, Too!

Slideshow: A Corvette pace car nearly matching IndyCar speeds sounds exaggerated, until you look at the numbers.

By Verdad Gallardo | 2026-05-04 20:03:36


VIEW MORE
story-4
Top 10 Corvettes Coming to Mecum Indy 2026!

Among a rather large group of them.

By Brett Foote | 2026-05-04 13:56:44


VIEW MORE
story-5
Top 10 C9 Corvette MUST-HAVES to Fix These C8 Generation Flaws!

Slideshow: the top 10 things Corvette owners want in the C9 Corvette

By Michael S. Palmer | 2026-04-30 12:41:15


VIEW MORE
story-6
10 Revolutionary 'Corvette Firsts' Most People Don't Know

Slideshow: 10 Important Corvette 'firsts' that every fan should know.

By Joe Kucinski | 2026-04-29 17:02:16


VIEW MORE
story-7
5 Reasons to Upgrade to an LS6-Powered Corvette; 5 Reasons to Stay LT2

Slideshow: Should you buy a 2020-2026 Corvette or wait for 2027?

By Michael S. Palmer | 2026-04-22 10:08:58


VIEW MORE
story-8
2027 Corvette vs The World: Every C8 vs Its Closest Competitor

Slideshow: 2027 Corvette lineup vs the world.

By Joe Kucinski | 2026-04-24 16:12:42


VIEW MORE
story-9
10 Most Common Corvette Problems of the Last 20 Years!

Slideshow: 10 major Corvette problems from the last 20 years.

By Joe Kucinski | 2026-04-14 16:37:05


VIEW MORE